LP型氯化喷射器
一、产品概述
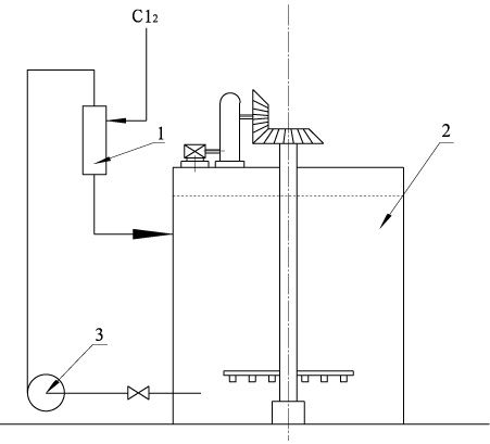
LP型氯化喷射器是次氯酸盐单段漂系统漂液制备的专用设备,一般安装在氯化吸收槽的顶部。
二、工作原理
石灰乳液由循环泵泵入VLP型氯化喷射器,经喷射器的喷嘴时速度很快,在真空室内产生真空度,将已气化的氯气吸入,并与石灰乳液一起进入混合管,充分混合后进到氯化吸收槽中。
三、优 点
LP型氯化喷射器的优点是喷头形成的真空度足够大,液氯瓶中的液氯可以完全被抽净,混合效果好,吸收效率高。喷射器壳体采用钢衬聚全氟乙丙烯(FEP、F46模压)制成,喷头由聚四氟乙烯(F4)棒料加工而成,所以设备具有优异的耐腐蚀性能,保证用户的长期正常使用。
四、流程图
次氯酸盐漂液的制备


喷射式氯化吸收槽
1-喷射器 2-氯化吸收槽 3-泵
上页下页
1-喷射器 2-氯化吸收槽 3-泵



